Luftkissentransportfahrzeuge

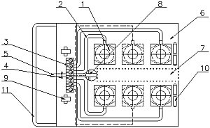
1. Luftkissengleitmodul
2. Luftzuleitung
3. Steuerteile mit Druckregler, Ventile und Manometer
4. Absperrventil
5. Lufthauptanschluß
6. Trägerholme 2 Stk. oder Trägerplatte 1 Stk.
7. Punktiertes Feld entfällt, wenn Gerät mit 2 Trägerholme (Hubwagenprinzip) gebaut wird
8. Führungsrolle
9. Lenkrollen (vorne)
10. Bockrollen (hinten)
11.Schiebebügel

Merkblatt für Luftkissen-Transportgeräte

"Was beachtet werden muß, um ein störungsfreies und leichtes Arbeiten mit diesen Geräte zu gewährleisten:"

Der Boden muß glatt und luftdicht sein, besonders gut eignen sich kunststoffbeschichtete Betonböden.

Der Luftverbrauch hängt entscheidend von der Bodenbeschaffenheit und der effektiven Belastung des Luftkissengleitmoduls ab.

Schlechte Böden (Risse, Rillen, Schlitze oder sonstige Unebenheiten) müssen mit Kunststoffmatten oder Blechplatten ausgelegt werden. Mindestens zwei Matten oder Platten sind für den Transport einer Last notwendig. Eine Unterlage wird dann immer umgesetzt. Wichtig ist, daß die Enden der Unterlagen überlappt sind.

Die Traglast der einzelnen Luftgleitkissenelemente darf nicht überschritten werden und muß so angeordnet sein, daß bei Last auf den Luftkissentransportfahrzeug das Gewicht gleichmäßig verteilt ist.

Zum Standard gehören 4-6 Luftkissen, Verbindungsschläuche mit Schnellkupplungen, Steuerteil mit Druckreglern, Manometer und Absperrventil, 35 m Schlauchleitung und Kupplungen.

Auf Wunsch können die Luftkissenelemente auch in Tragholme eingebaut werden. Zwei Kissen sind dann mindestens auf einem Tragholm, zwei Tragholme werden dann mindestens benötigt.

Das Gerät kann dann ähnlich wie ein Hubwagen eingesetzt werden. Im leeren Zustand steht das Holmgerät auf Rollen und kann so leicht bewegt werden.

Bei schweren und schwierig zu transportierenden Lasten wird zur Sicherheit eine Führungsrolle eingesetzt, die pneumatisch auf- und abbewegt wird.

  technische Daten (PDF)  Seite drucken   zurück zur Übersicht